Если никто не против, подниму тему IGF IGT
Хотя это
Устаревшие системы ....... давно не используется
Но они довольно часто попадаются.
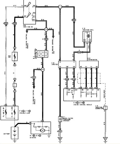
АМ Toyota Land Cruiser 80 1996г 1FZ FE
Машина давно уехала, но интерес и записанные файлы остались.
Клиентом по приезду , к себе в гараж, была заменена катушка и IGNITER , и деф. пропал (с его слов).
Проблмма заключалась в следующем
После очень значительного прогрева (и только с закрытым капотом) начинает "троить всеми циллиндрами",
на фоне этого тахометр практически замирает (двиг. скачками).
При открытии капота (незначительном остывании) деф. пр. сразу пропадает. Со слов владельца АМ первый раз деф. проявился после мойки "керхером", спустя некоторое время.
Деф. может не проявлятся неск. дней. И "отловили" после часа работы с закрытым копотом. Незначительный нагрев феном узлов ни к чему не привел.
На АМ газ, деф. идентичен.
Деф. проявляется только на повышенных оборотах, > 2500 с ростом Т.
Ну, есно массы и питание проверены.
Интересует, что же зто было IGNITER или катушка. (клиент поменял оба узла, на БУ)
Сбои начинаются, когда IGF выходит за спад IGT (или на уровне).
"Кучка" записей (подписан только 1FZ FE def IGT IGF C)
К сожалению не записан ток катушки, не записал лог. прогой CarTester (и остальное несколько сумбурно)
Но деф. смогли добиться когда уже почти отчаялись и собирались "разьезжаться"